شهردار تهران در واکنش به گزارش ناسا درباره ابر متان در تهران گفت: هیچ قرینه ای ما برای درستی حرف ناسا نداریم و آنها یک…
بعد از مشاهده ابر متان در جنوب تهران که بسیار خبرساز شد، حالا و در فاصله کوتاهی از آن ماجرا، جدیدترین تصاویر…
ناسا یا همان "اداره کل ملی هوانوردی و فضایی آمریکا" که اخیراً انتشار گزارشی از مکانهای ساطع کننده شدید گاز متان بر…
معاون دفتر مدیریت پسماند سازمان حفاظت محیط زیست درباره عکس ناسا از وجود گاز متان بر فراز سایت آرادکوه اظهار کرد: حجم…
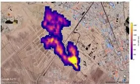
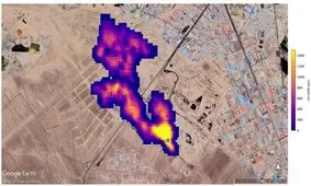
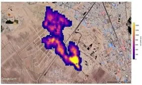
به تازگی ناسا گزارشی مبنی بر تشکیل ابر پنج کیلومتری گاز متان بر فراز آرادکوه در جنوب تهران منتشر کرد. حالا، پیام…
یکی از دستگاههای نظارتی ناسا این توانایی را دارد که به شناسایی منابع انتشار متان در زمین بپردازد.
ناسا اعلام کرد با انجام دو ماموریت و رصد سیاره مریخ، وجود گاز متان در نزدیکی دهانه