معاون دفتر مدیریت پسماند سازمان حفاظت محیط زیست گفت: سازمانهای مسوول باید در جهت اجرای ابلاغیه سازمان محیط زیست در…
معاون محیط زیست طبیعی با بیان اینکه اولویت هزینهکرد در محیط زیست برای یوزپلنگهایی است که در طبیعت زندگی میکنند،…
حبوبات فروتن در حال حاضر جزء اصلی میزهای شام در سراسر جهان هستند. در این میان، کارزار تازهای راه اندازی شده که…
حملات نمادین معترضان محیط زیستی متوقف نشده است و گروهی از فعالان محیط زیستی اینبار تابلوهای قوطیهای کنسرو سوپ مشهور…
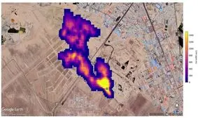
معاون دفتر مدیریت پسماند سازمان حفاظت محیط زیست عکس ناسا درباره وجود گاز متان بر فراز سایت آرادکوه گفت: حجم مشاهده شده…
در آستانه رونمایی از پیراهن تیم ملی فوتبال ایران در جام جهانی قطرکه به گفته تولیدکننده آن، نقش یوزپلنگ آسیایی از این…
پسماندهای پلاستیکی که در دریا انداخته میشوند، در اثر سهلانگاری، واژگون شدن قایقها، رها کردن تجهیزات صید در سواحل یا…
محمد باقر غفاری چلاوی، محیط بان با کارگزاری دوربین از نمایی نزدیک عبور یک پلنگ را در جنگل های هیرکانی ثبت کرده است،…
از عکس هیپنوتیزم کننده از نگاه یک شیر تا تصویری تکان دهنده از فلامینگو که در آروارههای یک گربه وحشی گیر افتاده است؛…
مسئول منطقه حفاظت شده سفید کوه خرم آباد از کشف و ضبط لاشه بز وحشی از منزل یک نفر متخلف زیست محیطی در این منطقه خبر داد.