تنها یک اظهارنظر از طرف رئیس سازمان محیطزیست کافی بود تا ابهامی که چهارسال پیش درباره انتشار گاز متان از کف دریاچه ارومیه مطرح شده بود، دوباره سرباز کند. او به احتمال تولید گاز متان از این دریاچه و تاثیر آن در محوشدن ابرهای این دریاچه اشاره کرد؛ موضوعی که شاید جدید بهنظر برسد، اما بهگفته کارشناسان، مدتهاست در حال رخدادن است.
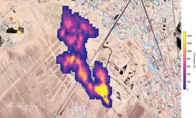
ابزار علمی «امیت» (EMIT) سازمان فضایی «ناسا» که در ایستگاه بینالمللی فضایی به دور زمین میچرخد، منابع پنهان انتشار گاز متان در سرتاسر جهان را برملا کرده است. که توده عظیم گاز متان در جنوب تهران نیز تایید شده است.
دولت ترکمنستان برای مقابله با نشت گاز متان از دهانه غولپیکر موسوم به «دروازه جهنم» در این کشور مشغول مذاکره با آمریکا است.
معاون دفتر مدیریت پسماند سازمان حفاظت محیط زیست گفت: سازمانهای مسوول باید در جهت اجرای ابلاغیه سازمان محیط زیست در زمینه چگونگی طراحی محلهای دفن و نحوه لولهگذاریها در لاین مناسب عمل کنند.
پنج کیلومتر، این مساحت ابری از گاز متان است که ناسا ادعا میکند در جنوب تهران قرار گرفته است. زاکانی شهردار تهران اما معتقد است ناسا همه چیزش دروغ است و این ادعایش نیز دروغ است.
معاون دفتر آب و خاک سازمان محیطزیست با اشاره به خطر نفوذ شیرابه زبالههای موجود در محلهای دفن پسماند به سفرههای زیرزمینی، این معضل را بسیار خطرناکتر از تشکیل ابر گاز متان دانست.
معاون دفتر مدیریت پسماند سازمان حفاظت محیط زیست عکس ناسا درباره وجود گاز متان بر فراز سایت آرادکوه گفت: حجم مشاهده شده در آن مکان مشکوک است. شاید عکس در لحظهای که باد غالب بهصورت عمودی وزیده، گرفته شده باشد چراکه در بیشتر مواقع باد افقی میوزد.
به استناد تصاویر ثبت شده توسط این طیفسنج ناسا، یکی از این کانونها شامل ابری از گاز متان به طول ۵ کیلومتر، در آسمان جنوب تهران و بر بالای یک مجتمع دپوی زباله شناسایی شده و طبق تصاویر به دست آمده، این ابر ۵ کیلومتری در هر ساعت حدود ۸۵۰۰ کیلوگرم متان به هوا میفرستد.
شواهدی از وجود گاز متان در سیاره مریخ به دست آمده که نشانگر امکان حیات در آن است.
هرچند که متان موجود در دریاچه خالص نبوده و در واقع متان یخ زده و هیدراته شده است اما به شدت قابل اشتعال است و این حباب های محبوس شده نیز استثنا نیستند.